

适用场所:电子计算机房、图书馆、电讯中心、地下工程、海上采油平台、档案馆、珍品库、配电房等重点单位的消防保护。
400-178-2088
01
分单元独立系统(1个防护区)和组合分配系统(同时保护2-8个防护区)。其中5.6MPa灭火剂输送距离更远,能够运用在防护区分散、管网布置复杂的地方。
02
贮存瓶组固定安装在特定的钢瓶间,不占用防护区空间。电绝缘性好,对设备无污损,能够保护使用水喷淋系统会造成水损的设施及经常有人员工作的场所。
03
七氟丙烷灭火剂通过均匀分布的喷头,均匀喷放在防护区内,灭火效能高,灭火迅速。三种启动方式能够解决现场的各种突发状况。七氟丙烷(FM200)是一种绿色清洁灭火剂,对大气臭氧层无破坏作用,是一种以化学抑制灭火方式为主的气体灭火剂。灭火效能高,对设备无污损,电绝缘性好,灭火迅速,是卤代烷灭火系统较理想的替代物。
七氟丙烷灭火系统以全淹没应用方式灭火可用于保护经常有人员流动的场所和计算机房、通讯机房等精密电子设备等场所,可以扑救A(表面火)、B、C类和电器火灾,可保护地下工程、海上采油平台、档案馆、珍品库、配电房等重点单位的消防保护。
七氟丙烷灭火系统以全淹没应用方式灭火,系统分为二个级别的增压级(贮存压力)、4.2MPa和5.6MPa。启动方式有自动、手动、机械应急手动和紧急启动/停止四种控制方式。
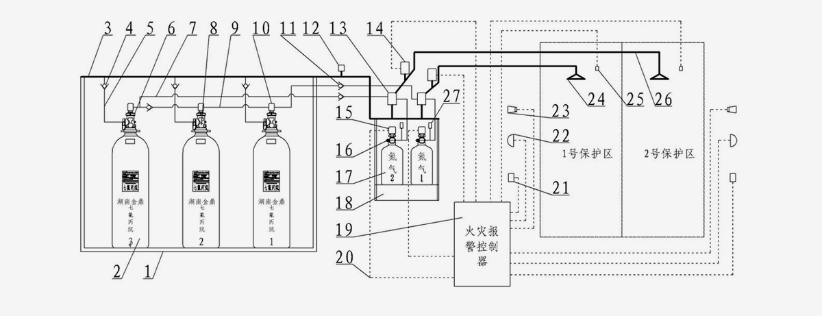
七氟丙烷灭火系统由七氟丙烷灭火装置、管网、火灾烟感温感探测器、紧急启动/停止按钮、声光报警器、放气指示灯、报警主机等部分组成。
1灭火剂瓶组框架 2.灭火剂瓶组容器 3.集流管 4.单向阀
5.高压金属连接软管 6.灭火剂瓶组容器阀
7.驱动气体管路 8.压力表
9.连接管 10.先导阀 11.单向阀 12.安全泄放装置
13.选择阀 14.信号反馈装置 15.电磁型驱动装置 16.驱动气体瓶组容器阀
17.驱动气体瓶组容器
18.驱动气体瓶组框架 19.火灾报警控制器 20.电气控制线路 21.手动控制盒
22.放气指示灯
23.声光报警器 24.喷嘴
25.火灾探测器 26.灭火剂输送管路 27.低泄高封阀
| 七氟丙烷灭火设备主要技术参数 | |||
| 灭火剂瓶组贮存压力(20℃) | 4.2MPa | 5.6MPa | |
| 灭火剂储瓶容积(L) | 70、90、120、150 | 70、90、120 | |
| 最大工作压力(50℃) | 5.3MPa | 8.0MPa | |
| 最小工作压力(0℃ ) | 3.6MPa | 4.6MPa | |
| 灭火剂充装密度(Kg/m3) | 950 | 1080 | |
| 灭火剂名称 | 七氟丙烷(HFC-227ea) | ||
|
工作温度范围(℃) |
0~50 | ||
| 灭火剂喷射时间(s) | ≤10 | ||
| 驱动气体瓶组贮存压力 | 6.0MPa | ||
| 启动电源 | DC24V、1.6A | ||
| 灭火形式 | 全淹没式 | ||
| 灭火浓度 | 根据防护区内可燃物的性质确定 | ||
| 启动方式 | 自动、电气收到、机械应急手动操作 | ||
获取 七氟丙烷灭火设备 解决方案
400-178-2088
咨询热线
400-178-2088